Схема установки дополнительных элементов
Дополнительные элементы выпускаются производителями для расширения функциональных возможностей установки обратного осмоса. В число таких узлов могут входить:
- манометр для контроля давления воды
- регулятор давления
- блок автоматического отключения подачи воды при появлении протечки
- узел отделения из воды солей азотной кислоты
- перепускной клапан, отключающий подачу воды при наполнении накопителя
Все эти элементы не входят в комплект поставки и приобретаются пользователями по желанию или необходимости. Кроме них, могут быть использованы внешние дополнительные узлы:
Насос для повышения давления
Его подключают на входе блока фильтров или прямо перед камерой мембраны. Если в сети водоснабжения давление нестабильное, устанавливают специальный датчик с выключателем. Когда давление падает, по сигналу датчика запускается повышающий насос. При нормализации давления, помпа отключается.
Ультрафиолетовая лампа
Ультрафиолетовое излучение убивает вредоносные бактерии и нежелательную микрофлору. В корпусе блока фильтров иногда могут размножаться микроорганизмы, особенно в жаркое время года. Установка ультрафиолетовой лампы, облучающей участок перехода из фильтров в блок мембраны, позволяет очистить воду от всех биологических угроз.
Минерализатор для воды
Для улучшения вкуса и добавления нужных компонентов используют минерализаторы, установленные на выходе из постфильтра (перед питьевым краном). Это картридж с различными солями минералов, через который пропускается поток воды. Есть разные виды картриджей, пользователь может подобрать наиболее подходящий для себя вариант.
Установка дополнительных приспособлений
Работу даже такого серьезного оборудования, как обратноосмотический фильтр, можно сделать более эффективной, установив дополнительные элементы.
Такие, как например:
- Регулятор давления и компенсатор гидроудара. Оборудование предназначено для защиты элементов водопровода от перепадов давления, превышения допустимых значений на входе в фильтрационную систему.
- Система защиты от протечек. Устанавливается перед фильтром и перекрывает воду в случае протечек и попадания на нее воды. Минимизирует риски и ограничивает размер нанесенного ущерба, но не исключает полностью возможность утечек.
- Нитратный префильтр. Используется для эффективного удаления нитратов, место монтажа согласовывается со специалистами.
- Ледогенератор. Подключается через тройник в разрыв соединительной трубки, ведущей к питьевому крану.
Перед установкой фильтра измеряют манометром давление в магистрали. При значениях больших, чем 6,6 атм., устанавливают редуктор, при меньших, чем 2,2 атм., устанавливают насос, который будет создавать больший напор. Для устройств, которые чаще всего используются чтобы улучшить функциональность обратного осмоса, далее приведено более подробное описание.
Элемент #1 — насос повышения давления
Мембранный фильтр, который является основой обратноосмотической системы, может полноценно функционировать только при определенном напоре воды.
Если максимальное давление не превышает 2,8 атм., то для нормальной работы фильтра необходимо дополнительно установить помпу.
Если приходится докупать оборудование, то лучше это делать у одного производителя и руководствоваться разработанными им схемами подключения.
Пример одной из возможных схем. Насос может размещаться в разрыв поводящей трубки перед первым префильтром, а также после второго или третьего
Устанавливают насос только в паре с датчиком регулировки давления, который отвечает за его включение при падении давления и выключение при его скачке до максимума.
Датчик монтируют перед накопительным резервуаром, в разрыв трубки. При плохом качестве водопроводной воды перед насосом устанавливают магистральный фильтр грубой очистки.
Закрепляют насос повышения давления на горизонтальной или вертикальной поверхности с помощью специального кронштейна и шурупов
Если существует опасность усиления напора воды в системе до 3—4 атм., то для предотвращения протечек перед насосом нужно установить специальный клапан понижения давления.
Элемент #2 — ультрафиолетовая лампа
Иногда в обратноосмотическом фильтре складываются благоприятные условия для бурного развития микроорганизмов в следствии повышения температуры воды или простоя системы в течение длительного времени.
Это приводит к обрастанию префильтров микроорганизмами, снижению напора и ухудшению производительности оборудования. И тогда для дезинфекции воды используют ультрафиолетовые фильтры.
Устройство состоит из таких частей: нержавеющего корпуса с УФ лампой, находящейся внутри и блока питания, который преобразует напряжение в сети в значения, необходимые для работы лампы и предохраняет ее от скачков напряжения.
Вода, проходя внутри корпуса, просвечивается ультрафиолетовыми лучами и обеззараживается.
УФ лампа может устанавливаться после фильтра или перед ним. При монтаже лампы перед фильтрационным блоком ее часто используют в комплекте с префильтром
Место установки ультрафиолетовой лампы может зависеть от тех целей, которых необходимо добиться:
- для устранения сильных биологических загрязнений водопроводной воды проводят монтаж на входе в фильтр;
- для защиты от попадания в бак микроорганизмов из питьевого крана устанавливают лампу на отрезке между краном и емкостью.
На лампе для удобства монтажа предусмотрены две клипсы, которые помогают закрепить ее на блоке фильтрации или на любой другой поверхности.
Элемент #3 — минерализатор для воды
Вода, прошедшая через мембранный фильтр, на 90—99% очищается и избавляется от любых примесей, в том числе полезных и необходимых организму минеральных элементов. Такая вода кисловата на вкус.
Минерализаторы восполняют недостаток необходимых минералов, корректируют уровень PH. Картриджи-минерализаторы разных торговых марок могут отличаться по своему составу и ресурсу и обогащать воду кальцием, цинком, магнием, другими элементами.
Установку минерализатора проводят после мембранного фильтра и подключают преимущественно к двойному крану. Таким образом, у пользователя появляется возможность выбора между простой очищенной и минерализованной водой
В некоторых моделях фильтров обратного осмоса минерализатор играет также роль фильтра и устанавливается как последняя ступень очистки.
Установка фильтрующих элементов и накопительного бака
Модули фильтрационной системы нужно компактно и удобно скомпоновать под раковиной. Выбираем стенку, на которой будет висеть блок фильтров, и вкручиваем в нее шурупы. Дальше действуем по такой схеме:
- Устанавливаем картриджи в колбы фильтров, четко соблюдая очередность, прописанную в инструкции.
- Вставляем мембрану в корпус.

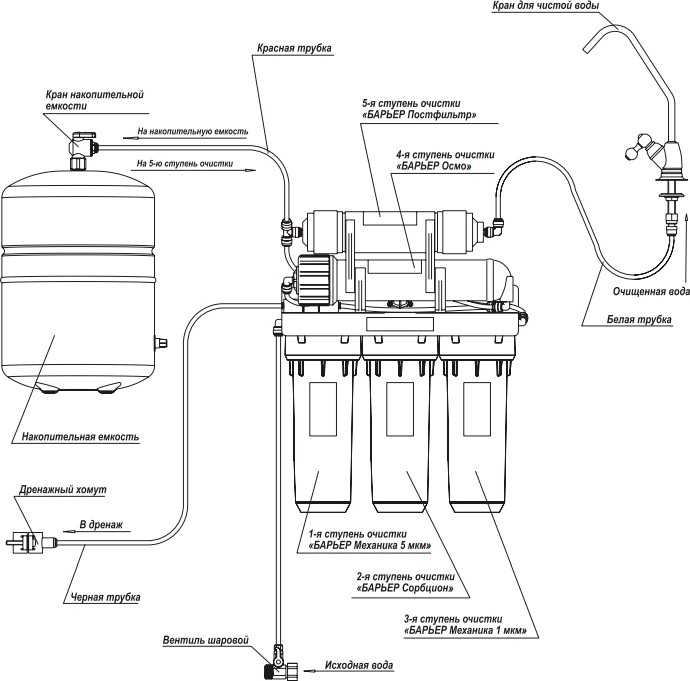
Трубки для соединения частей фильтра смазываем силиконом и подключаем в правильном порядке.
Схема подсоединения трубок:
- Трубка подачи воды – входное отверстие первого фильтра.
- Накопительный бак – входное отверстие фильтра 5-й ступени.
- Выход 5-й ступени – питьевой кран.
- Выход мембранного фильтра (4-я ступень) – дренажное отверстие (хомут).

Как подсоединяются трубки:
- Обрезаем трубку по размеру под прямым углом (должен быть небольшой запас, трубка будет заглублена на 1–1,5 см с каждой стороны).
- Нажимаем пальцами на цангу – пластиковое кольцо, которое выступает из колбы, – и аккуратно достаем заглушку. Если она не вынимается, нужно нажать немного сильнее, чтобы давление было равномерным.
- Снова надавливаем на цангу и вставляем трубку так, чтобы она вошла до упора.
- Надеваем стопорную клипсу-полукольцо на цангу.
- Проверяем качество соединения, потянув трубку на себя.

Чтобы подключить накопительный бак, на резьбу патрубка, уплотненную ФУМ-лентой, закручиваем кран из комплекта, а в него вставляем нужную трубку.

Многие производители не выделяют минерализатор в дополнительную ступень. Как правило минерализатор совмещает в себе функции угольного постфильтра и минерализующую.

Установка обратного осмоса – инструкция
Ознакомительный лист к прибору подсказывает, как все правильно сделать. А в совокупности с этой статьей вы будете иметь всю необходимую информацию для установки, в том числе порядок установки фильтров обратного осмоса и остальных, не менее важных процессов.
Первоочередное задание – найдите место, где будет стоять система фильтрации питьевой жидкости. Для территории под мойкой потребуется емкость(таз или что-то подобное) и полотенце, которое хорошо впитывает влагу.
Установка врезки подключения и поступления жидкости к фильтру
Для этого нужно совершить ряд действий:
- Перекрыть кран подачи жидкости в дом, открыть смеситель, подающий холодную воду. Это требуется, чтобы убрать оставшееся давление.
- Отсоединить гибкий шланг, задача которого – подача холодной воды к смесителю. Проследите, чтобы прокладка была новой, иначе станет невозможным усадка гайки на муфту.
- Далее нужно накрутить на резьбу, где присоединялся шланг, муфту с краном. По финишу вы должны почувствовать, как резьба подошла вплотную к резиновой прокладке.
- По тому же принципу присоедините шланг смесителя к другому концу муфты.
- Затем закройте кран, по которому пойдет жидкость на фильтр, и медленно открывайте квартирный кран.
На этом этапе важно проследить, нет ли протечки. Для этого спускают воздух путем открытия обычного крана
Когда увидите, что вода идет уже без пузырьков, прекратите ее подачу.
Монтаж хомута для дренажа для канализации
Дренажный хомут устанавливается на сифон для того, чтобы отводить непитьевую воду в отходы. Рекомендуется его размещать над гидрозатвором. Это специальное устройство, которое не допускает просачивания запаха нечистот из стока. Оно часто выполняется, как изогнутая труба.
Здесь понадобится дрель и сверло размером 7 мм. Отверстие нужно для трубки из пропилена. При сверлении нужно быть особенно аккуратным, так как можно пробить сифон насквозь. Не забывайте, что внутрь хомута нужно вклеить уплотнение. Оно есть в комплекте.
Затем на пропиленовую трубку нужно надеть гайку и продеть трубку в лицевую часть сифона. Трубка должна войти на 5 или 10 см. Главная задача здесь – сделать так чтобы трубка загнулась, а не оказалась вплотную возле стенки сифона. Так вы обеспечите минимальный уровень слышимости журчания воды. Загните трубку внутри сифона, приложите другую часть дренажного хомута, стяните болтами. Будьте аккуратны при этом, есть риск погнуть сифон.
Монтаж крана для подачи чистой воды
Наиболее часто кран устанавливают в углу моющей зоны. Но здесь главное условие – удобство использования и свободное место снизу. Не беда, коль нет свободного места на раковине. Кран практично и эстетично будет выглядеть в столешнице. В ней при помощи дрели можно просверлить аккуратное отверстие.
Кран внизу закрепляется двумя гайками, разными по размеру. Вначале подложите прокладку из резины, а на нее поместите шайбу, которую найдете в комплекте. Первой нужно закручивать тонкую гайку, по завершению процесса – вторую.
Подключение мембраны обратного осмоса
Чтобы разместить мембрану, нужно найти на кронштейне из металла двухсоставный корпус. Он лежит на горизонтальной плоскости, зафиксирован скобами из пластика. Нужно разъединить шланг и фитинг и отсоединить корпус справа там, где крышка. Следующий шаг – откручивание крышки и установка мембранного элемента.
Мембрана помещается в глубину, штоком с резинками для уплотнения вперед. Чтобы она вошла правильно в предназначенное место, нужно очень аккуратно создать давление на нее, лучше это сделать рукой.
После установки мембраны нужно заняться картриджами нижнего ряда предварительной очистки. Их нужно вложить в предназначенные для этого корпуса, это легко, они чаще всего симметричны. При закручивании нужно сделать так, чтобы корпус был вплотную к резинке.
Присоединить емкость, куда попадает очищенная вода, ко всей системе легко. Нужно поместить на резьбу уплотнительную нить. А на нее закрутить кран для резервуара.
Работа установки обратного осмоса
Процесс осмоса основан на свойстве воды выравнивать уровень содержания примесей в растворах разделенных мембраной. Отверстия в этой мембране настолько малы, что проходить через них могут только молекулы воды.
Если в одной из частей такого гипотетического сосуда увеличить концентрацию примесей, вода начнет перетекать туда до тех пор, пока плотность жидкости в обеих частях сосуда не выровняется.
Обратный осмос дает прямо противоположный результат. В этом случае мембрану используют не для выравнивания плотности жидкости, а для того, чтобы с одной ее стороны собрать чистую воду, а с другой – раствор, максимально насыщенный примесями. Именно поэтому такой процесс называют обратным осмосом.
Все эти химические особенности мало интересны покупателям, особенно тем, кто не слишком хорошо разбирается в науке. Им достаточно понимать, что центром системы обратного осмоса является специальная мембрана, поры которой настолько малы, что не пропускают ничего, что превышает размеры молекулы воды, а это значительная часть загрязнений, содержащихся в водопроводной воде.
Увы, молекула воды – не самая маленькая на земле, например, молекулы хлора значительно меньше, поэтому они также могут просачиваться через мембрану. Кроме того, контакт с крупными взвесями этой мембране противопоказан. Ее мелкие поры при таком воздействии быстро засорятся, и этот элемент придется сразу же заменить.
На этой схеме наглядно изображены пять ступеней очистки воды с помощью системы обратного осмоса: предварительная очистка через три фильтра, мембрана и доочистка
Чтобы этого не произошло, в систему обратного осмоса включают еще три дополнительных фильтра, с помощью которых вода проходит предварительную подготовку. Мембрана разделяет частично очищенную воду на две неравные части. Примерно треть поступившего объема представляет собой чистую воду, которая затем поступает в накопительный бак.
Еще две треть объема воды – это часть, в которой сконцентрированы загрязнения. Такой концентрат сливается в канализацию. Между баком и краном обычно имеется небольшой контейнер. Здесь устанавливают картридж, который предназначен для повышения качества уже очищенной воды, например, для насыщения ее полезными минералами.
Схематически принцип действия обратного осмоса можно описать так:
- Вода поступает из водопроводной системы на фильтры предварительной очистки.
- Затем жидкость проходит процедуру обратного осмоса.
- Очищенная вода поступает в накопительный бак.
- Концентрат, содержащий отфильтрованные загрязнения, перемещается в канализацию.
- Чистая вода из накопительного бака поступает на кран для чистой воды непосредственно или через дополнительные устройства.
Таким образом, система обратного осмоса представляет собой набор устройств, которые обеспечивают возможность получить питьевую воду с высокой степенью очистки. До недавнего времени такие системы использовались, главным образом, в промышленности, на предприятиях общественного питания в оздоровительных учреждениях и т.п.
Эта схема демонстрирует разделение потока воды, очищенной с помощью системы обратного осмоса, на два потока: чистую воду и концентрат, который перемещается в канализацию
Но из-за растущих требований к качеству водопроводной воды в последние годы популярность приобретают системы обратного осмоса, предназначенные для использования в быту. Они различаются по комплектации, производительности, размерам накопительной емкости и т.п. Фильтры и мембрану нужно периодически заменять.
Как определить, что мембрана нуждается в замене? По мере эксплуатации ее поры забиваются, и наступает момент, когда вода просто не проходит в накопительный бак. Такую мембрану придется заменить в любом случае. Но специалисты рекомендуют выполнять замену значительно раньше.
Система обратного осмоса состоит из накопительного бака, комплекта из трех фильтров предварительной очистки, мембраны и постфильтра для доочистки и обогащения воды
Для определения качества воды, очищенной с помощью системы обратного осмоса, используют электронный прибор – TDS-metr. С его помощью определяют уровень содержания солей в воде.
Для водопроводной воды до очистки этот показатель может составлять 150-250 мг/л, а после очистки по технологии обратного осмоса нормой считается солесодержание в пределах 5-20 мг/л. Если количество солей в очищенной воде составляет более 20 мг/л, мембрану рекомендуется заменить.
Желающие подобрать фильтры для воды, применяемые в различных ступенях очистки, много полезной информации найдут в следующей статье.
Инструкция по установке помпы на обратный осмос
Насос повышения давления на полке с датчиками давления
Для всех типов и производителей обратноосмотических фильтров очистки воды
Инструкция по монтажу и эксплуатации
Помпа для осмоса предназначена для использования во всех типовых обратноосмотических фильтрах очистки воды, при недостаточном давлении в магистрали (от 1.0атм до 3.2атм) с типами мембран 50gpd, 75gpd, 100gpd. Есть также модели насосов для мембран 200gpd, 300gpd и 400gpd.
Насос для повышения давления (помпа) работает от постоянного напряжения 24В. До того, как Вы начнёте использовать и устанавливать помпу для осмоса, прочтите данную инструкцию до конца.
При давлении в водопроводной магистрали менее 2.9 бар прекращается должное функционирование обратноосмотического фильтра для очистки питьевой воды, близко к 3 атм в магистрали фильтр сбрасывает в дренаж воды больше чем заявлено в паспортных данных. Единственный выход в сложившейся ситуации – доустанавливать помпу-насос повышения давления.
Насос повышения давления предназначен для использования во всех типовых обратноосмотических фильтрах очистки воды, при недостаточном давлении в магистрали (от 1.0атм до 3.2атм) с типами мембран 50/75/100 GAL.
Насос системы обратного осмоса базово укомплектован двумя датчиками – низкого и высокого давления. Датчик низкого давления (с маркировкой LOW на своем корпусе) подключается к насосу через тройник. Этот датчик низкого давления LOW отключает помпу в сборе при снижении давления до 0.5 атм на выходе из блока предфильтрации (с последней нижней колбы). Это своеобразная защита насоса от сухого хода насоса который может произойти от забитой предочистки фильтра или из-за отключения воды в магистрали. Датчик высокого давления (с маркировкой HIGH на своем корпусе), отключает работу насоса при полной наполнении накопительного бака обратноосмотического фильтра, и включает помпу для осмоса при расходе воды.



1. Подсоедините в тройник выход из третьей колбы предфильтрации вашего обратного осмоса. На рисунке показано трубка синего цвета. Тройник соединен с датчиком низкого давления , который выключит помпу если в водопроводе нет воды, это своеобразная защита от сухохо хода помпы.



2. Найдите на фильтре автопереключатель (или многоходовой клапан), выход из помпы нужно подключить на вход автопереключателя (на корпусе обозначение IN ), другие трубки отсоединять не нужно.

3. Теперь нужно установить датчик высокого давления . Для этого нужно отсоединить трубку (синего цвета) которая приходит с фильтра на угольный постфильтр

4. Установите датчик высокого давления (HIGH) перед тройником постфильтра

Поздравляем, помпа готова к эксплуатации. Ниже приведена схема установки полностью


Технические характеристики насоса
Рабочая температура воды, С
Допустимая температура окружающего воздуха, С
Рабочее давление на входе в насос, бар
Максимальное нагнетаемое давление, бар
Максимальный поток, л/мин
Тип резьбы для внешнего подсоединения
3/8 (укомплектована быстросъёмными соединения JG)
Размеры помпы, мм
125 х 225 х 305
- Насос повышения давления предустановленный на кронштейне с датчиками низкого давления и высокого давления – 1шт
- Руководство пользователя -1шт
Типовая схема подключения обратного осмоса
Перед началом монтажа рекомендуется изучить схему устройства осмотической системы и определить направление движения жидкости. Фильтрующий блок подключается к тройнику, врезанному в водопроводную магистраль. Затем жидкость проходит через угольные элементы, очищаясь от мелкодисперсной взвеси.
В конструкции блока предусмотрен насос с приводом от электрического двигателя, который обеспечивает подачу воды под давлением к мембранному фильтру (часть блоков не оснащается насосами).

Схема фильтра предусматривает установку 2 шлангов, один из которых предназначен для слива загрязненного раствора в канализационный канал.
Очищенная вода сливается по второй трубке в отдельный бак, имеющий вместимость до 12 л. Использование накопительного резервуара обязательно, поскольку производительность осмоса для дома не превышает 7 л в час.
На выходе из накопителя установлен дополнительный модуль минерализации. Допускается использование 2 выходов, подающих к 2-вентильному распределительному крану очищенную и минерализованную воду.
Как подключить обратный осмос: схема подключения и рекомендации
Обратный осмос – это приспособление, обеспечивающее фильтрацию воды, которое устанавливается для домашнего пользования. Наиболее часто систему устанавливают под мойкой. Но если там недостаточно места, то обратный осмос допустимо разместить в любом месте в радиусе 10 м от мойки. Он будет стабильно делать свою работу в обоих случаях.
Установка обратного осмоса иногда может вызвать затруднения. В инструкции к системе прописано не все, и человеку, который впервые столкнулся с таким оборудованием, достаточно трудно сделать все правильно. С помощью этой статьи разобраться будет значительно легче.
Преимущества осмоса
Популярность устройства обусловлена следующими факторами:
- Чистота – при изготовлении фильтров такого рода используются экологические материалы, поэтому можно не беспокоиться за здоровье представителей флоры и фауны в аквариуме. Кроме этого, в чистом резервуаре намного приятнее содержать рыб и растения.
- Качество очистки – фильтр справляется с очисткой стремительно и результативно, удаляя органические соединения, опасные для жизни примеси, и химические составляющие.
- Компактность – устройство отличается небольшими размерами, и удобно в использовании. Фильтрация совершается владельцев в несколько стадий.
Запуск и промывка
Перед началом эксплуатации необходимо промыть и проверить систему. Это делается так:
- Промывают фильтрующие элементы, пустив воду при закрытом вентиле накопительного бака. Сливается около 10 литров воды. Одновременно с промывкой из системы вытесняется воздух.
- Останавливают подачу жидкости в фильтр. Проверяют наличие протечек. При необходимости исправляют огрехи при подсоединении.
- Наполняют систему при открытом вентиле накопительного бака. На это потребуется несколько часов. После всю жидкость сливают.
- Для питья и приготовления пищи употребляют воду только после повторного наполнения емкости.
Промывка
Когда система ОО используется только для обработки воды для питья, мембрана изнашивается медленно. Например, мембрана 50 GPD с легкостью будет поддерживать постоянный уровень воды в 12 – 20 литровой емкости. Однако, когда осуществляется более масштабная водоподготовка, мембрана изнашивается намного быстрее, и её необходимо постоянно очищать. Эта процедура включает открытие клапана на 3 – 5 минут для удаления накопившихся минеральных остатков с мембраны. Помните, что вода поступает на нее под давлением, при этом чистая вода проходит, а твердые частички (минералы) устраняются выводом сточной воды. Однако не все частички удаляются, накапливаясь на мембране, что снижает ее эффективность. Промывка удаляет эти частички. Регулярная промывка продлит срок службы мембраны. Некоторые фильтры предусматривают автоматическую промывку.
Обслуживание и замена картриджей
В эксплуатируемой установке осмотической очистки всегда содержится вода. Если она застоится, появляется неприятный затхлый запах. Избежать этого просто: каждый день нужно обновлять воду, сливая из системы хотя бы 0,5 литра.
Замену картриджей или осмотической мембраны производят, ориентируясь на сроки, указанные изготовителем, или на ухудшение качества очистки.
- Фильтры предварительной очистки эксплуатируются не более 6 месяцев.
- Угольный постфильтр, завершающий очистку воды, рассчитан на 1 год работы.
- Осмотическая мембрана прослужит до 2,5 лет.

Замена очищающих элементов осуществляется просто:
- Перекрываем подачу воды в систему на входе.
- Открываем питьевой кран и по максимуму сливаем жидкость из системы. Полностью удалить воду из устройства невозможно, поэтому на пол стелют ветошь, чтобы не залить соседей.
- Если расположение картриджей не позволяет извлечь фильтрующие элементы, отсоединяем трубки и вынимаем оборудование из-под мойки.

Крышки колб откручиваем и извлекаем содержимое фильтров.
Сетку фильтра очистки от механических примесей промываем струей воды, содержимое других картриджей заменяем
Сами колбы внутри тоже тщательно промываем.
Закручиваем крышки колб, особое внимание уделяя состоянию резиновой уплотнительной прокладки. Собираем систему и тестируем на наличие протечек.
Грамотный подбор, монтаж и правильный уход позволит эксплуатировать систему обратного осмоса длительное время без потери качества очищаемой воды.
https://www.youtube.com/embed
Замена фильтрационных элементов
Чтобы своими руками заменить наполнители картриджей перекрывают вентили отключения водопровода и устройства. Затем открывают кран очищенной воды и сливают остатки жидкости.
Далее, отсоединяют пластиковые трубки и извлекают оборудование из шкафа. Запомнить расположение трубок можно, проведя их маркировку или с помощью фотоаппарата (если трубки цветные).
Откручивают крышки корпусов и извлекают исчерпавшие свой ресурс картриджи, фильтрационную мембрану. Пластиковые колбы и крышки моют средством для мытья посуды.
При установке новых фильтрующих элементов внимательно соблюдают порядок установки, проверяют наличие резиновой прокладки на крышке.
Уплотнительные резиновые кольца перед монтажом вытирают насухо. Собирают и промывают систему также, как и при монтаже нового устройства.
Замену сменных элементов фильтра проводят с такой частотой:
- обратноосмотическая мембрана — каждые 24—30 месяцев;
- угольный постфильтр — один раз в 12 месяцев;
- префильтры — один раз в 6 месяцев.
Периодичность замены во многом зависит и от качества воды. Новые сменные элементы заменяют на те же, сверяясь с их маркировкой.
Использование картриджей, которые исчерпали свой ресурс, может принести еще больший вред здоровью, чем неочищенная вода
Подключение к водопроводу
Соединение с водопроводом осуществляется посредством муфты (адаптера, тройника), в которую вставляется кран подачи воды из комплекта. Обычно тройник монтируется в месте соединения водопровода с гибкой подводкой, идущей к смесителю.

Порядок действий:
- Отключаем подводку смесителя для холодной воды от водопровода.
- Подсоединяем подводку к адаптеру, проверив наличие резиновой прокладки.
- Вкручиваем кран подачи воды в муфту-адаптер.
- Отвинчиваем гайку со штуцера подачи воды и надеваем ее на пластиковую трубку из комплекта фильтра (см. фото).
- Саму трубку натягиваем на штуцер и закручиваем гайку от руки без применения ключа, с небольшим усилием.
- Кран подачи воды может комплектоваться быстроразъемным цанговым соединением, в этом случае нужно просто вставить трубку до упора.

Закрываем кран подачи воды и проверяем стыки на предмет протечек.
Подкачивающую помпу при необходимости размещают между фильтрами предварительной очистки и осмотической мембраной. Это продлит срок эксплуатации насоса: он не будет изнашиваться из-за попадания песка и ржавчины. Реле управления насосом должно располагаться между мембраной и накопительным баком.
На этом же участке располагается четырехходовой перепускной клапан. Он перекроет воду при наполнении накопительного бака.
ПОЛЕЗНАЯ ИНФОРМАЦИЯ: Как правильно установить сифон под раковиной своими руками (видео)

Где применяется обратный осмос
Используют обратный осмос, прежде всего, там, где требования к качеству питьевой воды очень высокие, например:
- Предприятия общепита.
- Санатории и различные оздоровительные комплексы.
- Гостевые дома и прочее.
Такое оборудование прекрасно подойдет и для домашнего применения
Для домашнего использования такая система тоже подходит, так как она компактна (речь только о бытовых приборах), а цены на оборудование и находятся на доступном для большинства уровне. В промышленности подобные системы могут применяться при подаче горячей воды в городские системы отопления. Дело в том, что при прохождении воды через обратный осмос, она деминерализуется, что способствует увеличению срока службы трубопроводов и различного оборудования.
Промышленный обратный осмос
Подготовка к установке системы фильтрации
Заблаговременно нужно запастись необходимым инструментом. А именно:
- нож острый, лучше если он будет канцелярским;
- один или два разводных ключа до трех четвертей;
- уплотнительная нитка или лента;
- инструмент для проделывания отверстий;
- сверла на 7 мм,10 мм, 12 мм.
Также нужно проверить, есть ли все необходимые комплектующие, которые указаны в инструкции. А именно:
- кран, из которого будет поступать чистая вода, со всем необходимым для подключения;
- ключ, предназначенный для колб нижнего ряда;
- мембранный элемент;
- 3 колбы и картриджи предварительного очищения;
- врезка в водопровод с муфтой и краном, хомут для дренажа и кран на резервуар;
- резервуар для накопления очищенной жидкости и др.
Чтобы фильтр работал максимально эффективно, иногда нужны дополнительные инструменты. Если есть сомнения, достаточно ли высокий напор воды, примените манометр. Если напор ниже 3,5 бар, обратный осмос будет работать неправильно.
Чтобы точно знать, какие фильтры необходимы в каждом отдельном случае, можно воспользоваться TDS-прибором для анализа воды.
Конструктивные элементы очистительной установки, работающей по принципу обратного осмоса
Изготавливается этот конструктивный элемент на все 100% из полипропилена. С его помощью исходная вода очищается от механических включений. Он устойчив к воздействию любых химикатов и бактерий, поэтому прослужит долгое время. Изготавливается данный картридж по особенной технологии. Это дает возможность получить неоднородную плотность материала. Волокна полипропилена располагаются более плотно во внутренних частях, чем во внешней стороне. Схема фильтра с обратным осмосом практически всегда включает в себя такой картридж.
Статья по теме: Фильтр для счетчика воды
Большинство таких картриджей изготавливаются из активированного угля (гранулированного). Они устраняют хлорорганические и органические вещества в воде. В таком картридже также есть специальный постфильтр, позволяющий устранять микрочастицы угля. Любая схема фильтра воды с обратным осмосом содержит в себе такой фильтр.
Картриджи этой серии считаются самыми эффективными, так как с их помощью устраняются частички, размером даже до 5 микрон. Также с помощью такого фильтра из воды устраняются опасные и вредоносные бактерии. Сам фильтр представляет собой прессованный угольный блок с внешней полипропиленовой оболочкой, которая выполняет функцию фиксатора, а также предварительно очищает воду от грубых механических включений. Жесткость всей конструкции обеспечивается благодаря специальному встроенному сердечнику. Схема установки фильтра обратного осмоса с такими угольными картриджами будет наиболее эффективной.
Мембраной называют полунепроницаемую очищающую конструкцию, сквозь которую проходят только молекулы H2O и O2. Фильтрующая поверхность мембраны очень чувствительна к загрязнениям, поэтому и применяется предварительная многоступенчатая фильтрация водопроводной воды. Ведь засорение мембраны приведет к остановке процесса фильтрации и прекращению работы системы. Все загрязнения, оставшиеся по ту сторону мембраны, смываются в канализацию. Ни одна схема подключения системы обратного осмоса не обходится без мембраны.
Такой фильтр состоит из гранулированного активированного угля. Применяется он в подавляющем большинстве систем обратного осмоса в качества окончательной очистки воды. В большинстве случаев ресурс такого картриджа составляет около 5,6 тысяч литров.
Порядок подключения обратного осмоса. Принцип работы
Схема обратного осмоса подразумевает собой фильтрацию раствора под высоким давлением с помощью полупроницаемой мембраны. Через мембрану могут пройти только молекулы воды, а все остальные примеси остаются с той стороны.
Схема обратного осмоса
Получается, что схема подключения обратного осмоса позволяет очистить воду от таких примесей:
- Органики;
- Марганца;
- Хлора;
- Железа;
- Пестицидов;
- Нитратов;
- Фосфатов;
- Свинца;
- Кадмия;
- Бактерий;
- Радиоактивных изотопов;
- Прочих.
Схема подключения фильтра обратного осмоса – это идеальное решение для тех, кто хочет получить идеально чистую питьевую воду. Фильтрующий элемент (мембрана) может быть выполнен в виде рулона.

Обратноосмотическая мембрана
Сама мембранная конструкция состоит из пакета с тремя герметичными кромками. Четвертую кромку прикрепляют к специальной перфорированной трубе для того чтобы осуществить отвод фильтратов. На трубу также вместе с пакетом накручивают и сетку, которая является сепаратором. Смесь, которую необходимо отфильтровать, перемещается продольно по межмембранным каналам, а отработанная жидкость (фильтрат) попадает в отводимую трубу по специальному дренажному каналу. Как видно, схема установки обратного осмоса достаточно проста, если учитывать то, какую сложную работу она выполняет.
Мембрана такого типа характеризуется высокой плотностью упаковки (от 300 до 800 м3/м2). Для того чтобы увеличить срок службы мембраны предварительно вода очищается от механической примеси, также от различных щелочей и кислот, растворенных в ней. А производительность мембраны увеличивается, если используется схема подключения обратного осмоса с помпой.
В зависимости от того, какое качество исходной воды, первые три фильтра необходимо менять каждые полгода или год. Стандартной производительностью таких фильтров является 200 литров в сутки. Для того чтобы компенсировать небольшую производительность мембраны устанавливают небольшую накопительную емкость на 12 литров. А вот схема подключения обратного осмоса с минерализатором применяется в случаях, если вы хотите, чтобы на выходе вода получалась насыщенная минеральными компонентами. Конечно, минеральные вещества, растворенные в воде, не будут усвоены организмом, но зато такая вода будет привычной для вас на вкус. Таким образом, схема подключения системы обратного осмоса с минерализатором дает возможность получить привычную по вкусу воду, но очищенную от вредных примесей.Схема системы обратного осмоса в большинстве случаев включает в себя такие ступени:
- Механический предфильтр устанавливается с целью устранения из водопроводной воды различных механических включений. Если вода характеризуется повышенной кислотностью, а также в ней обнаружено высокое содержание железа и марганца, то для полной комплексной очистки необходимо установить картридж ДАМФЕР (с засыпкой).
- Чтобы устранить из воды активный хлор и органические вещества применяется фильтр, созданный с использованием активированного угля в гранулах. При повышенной жесткости воды в комплект добавляется фильтр с кристаллами гексаметафосфата или ионообменной смолы.
- Третьей ступенью служит фильтр механической очистки, изготовленный на основе спрессованного активированного угля.



























